Phân Loại:
Cam kết bán hàng
  • Sản phẩm chính hãng Sản phẩm chính hãng
  • Bảo hành có cam kết Bảo hành có cam kết
  • Đầy đủ phụ kiện từ nhà sản xuất Đầy đủ phụ kiện từ nhà sản xuất
  • Giao hàng nhanh chóng (tuỳ khu vực) Giao hàng nhanh chóng (tuỳ khu vực)
LƯU Ý

Tất cả sản phẩm được nhập khẩu chính hãng SIEMENS.
Bảo hành 12 tháng khi mua tại TPNewtech.

Sản phẩm bao gồm:
- Bao bì
- Thiết bị
- Hóa đơn GTGT
- CO/CQ

(Có giá tốt khi mua số lượng nhiều) 

Luôn có chương trình hỗ trợ dự án công trình, hãy gọi ngay cho chúng tôi

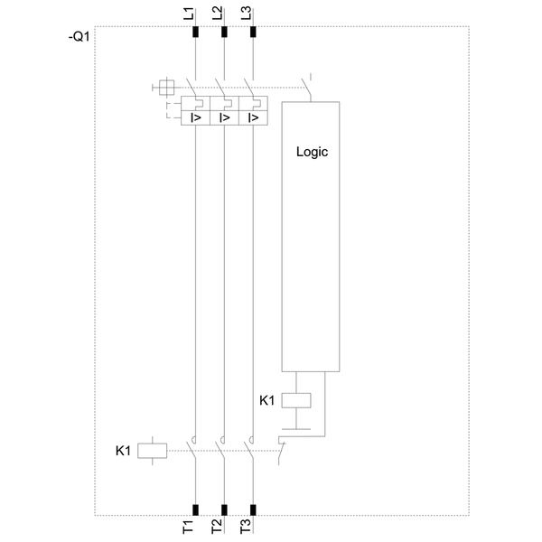
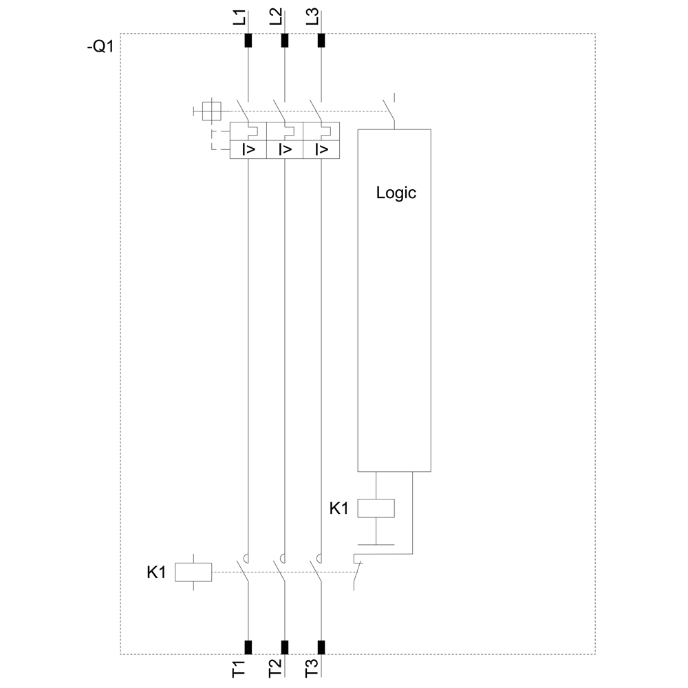
Ds1-x cho bộ khởi động dol tiêu chuẩn et 200s cho cấu hình cá nhân hóa.


Thông tin kỹ thuật:

  • Dải cài đặt có thể mở rộng 9...12 A

  • Khả năng chịu tải AC-3, 5,5 kW / 400 V

  • Thay thế hệ thống I/O phân tán ET 200S bằng ET 200SP mới


Lợi ích cho khách hàng:

  • Cung cấp khả năng khởi động mạnh mẽ và hiệu quả cho động cơ điện.

  • Giúp dễ dàng tích hợp vào các hệ thống tự động hóa hiện đại.

  • Đảm bảo độ tin cậy và hiệu suất cao trong hoạt động.

Additional Information

Support

Technical Data

Manuals / Links

Thông số kỹ thuật
FEATUREVALUE
  
Voltage type for actuatingDC
Degree of protection (IP)IP20
Rated control supply voltage DC20.4 V
Overload release current setting9 A
Rated operation power at AC-3, 400 V5.5 kW
With transformerfalse
Type of electrical connection of main circuitScrew connection
Supporting protocol for ASIfalse
Rated operation current at AC-3, 400 V12 A
Height265 mm
With short-circuit releasetrue
Width45 mm
Depth120 mm
Overload release current setting12 A
Rated control supply voltage DC28.8 V
Type of motor starterDirect online starter (DOL)
Release classCLASS 10
đánh giá trên sản phẩm “3RK1301-1KB00-0AA2 DS1-X cho ET 200S Bộ khởi động trực tiếp tiêu chuẩn có thể mở rộng 9-12 A Siemens

Sản phẩm đã xem

Đăng kí nhận tin